�ؼ��֣�CD4047,CD4027,NE555,�ſر�����·ͼ
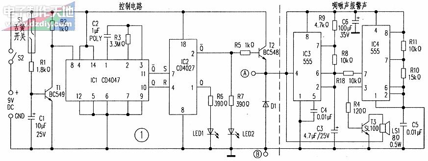
ͼ1Ϊ�����������Ԫ������Ƶ�·��ͼ2�Ǿ���������������������ͼ1��������߲���A��B���ӡ�
���Ʋ�����CD4047��CD4027����оƬΪ���Ĺ��ɡ�CD4047(ICl)���ӳ����ش����ĵ���̬��г������·ģʽ��������CD4027(IC2)������λ��λ������IC1�����������ȡ������������١��ڽ�֮���R3��C2��ȡֵ��
����������£������ǹرյģ���ʱ��ɿ���S1�պϣ������T1��ͨ�����ȵ�·IC1�����ڴ���״̬��������Ţ�Ϊ�͵�λ��
�����ű���ʱ����ɿ���S1�Ͽ���T1ֹͣ���磮�伯�缫�ɵ����ߵĵ�λ�仯����IC1��ź�ʹIC1�����������ͳ�������ԼΪ10��������塣���ͬʱ���以���Ţ��͵�λ��IC1�����������λ��λIC2��

IC2��һ����ʵ�˫J-K���Ӵ�����оƬ������������ʱ���źŵ������ظı���״̬��IC2���ӳ����临λ�Ţܽ��յ��ߵ�λ����ʱ���������Q��ߣ�������λ�Ţ߽��յ��ߵ�λ����ʱ����Q����ű�ͣ�ͬʱ�以���Ţڱ�ߣ����ʹLED2���⣬�����������T2��ͨ���������ı�����Ԫ��
A����������������������(ͼ�����ߵ����沿��)��������������������555��ʱ��оƬIC3��IC4���ɡ�RC������������Ƶ�ʡ���г����IC3����ڽź͢ŵĽ�ϵ�������Dz��������Dz���R18����IC4�Ģݽ���Ϊ���Ƶ�ѹ��IC4�۽�����������T3�Ļ���ʹ֮��ͨ������8����������LS1��ʹ֮���������������
��·��������ͨPVB�尲װ��һ��װ���Ƶ�Ԫ����һ��װ������Ԫ��Ȼ�����С���ڡ�������ʹ��Ӣ���������������
声明:本文内容及配图由入驻作者撰写或者入驻合作网站授权转载。文章观点仅代表作者本人,不代表电子发烧友网立场。文章及其配图仅供工程师学习之用,如有内容侵权或者其他违规问题,请联系本站处理。 举报投诉
人收藏
扫一扫,分享给好友
复制链接分享
评论
发布评论请先
相关推荐
外媒 Crain’s Detroit Business于当地时间周四发布的一份福特内部备忘录显示,福特首席供应链官Liz Door已经对供应商提出行动呼吁,倡导降低生产成本。
第7行if(sys_ctrl.find==0) 编译出现02.c(7): error C200: left side of \'.\'
阅 if(sys_ctrl.find==0) { //未进入设置闹钟模式 if(sys_ctrl.set_alarm_mode==0) { //显示时间 lcd1602_show_nums(6,0
发表于 05-08 20:06
stm32l151c8t6 rtc的闹钟中断进不了是怎么回事?
*/ NVIC_InitStructure.NVIC_IRQChannel = RTC_Alarm
发表于 04-29 08:05
STM32F103正点RTC RTC_Alarm_Set不能作用是为什么?
STM32F103正点RTC RTC_Alarm_Set根本不能作用
发表于 04-08 07:28
有谁用过电机驱动芯片L6470吗?电机的速度为什么升不上去?
*/ dSPIN_RegsStruct.ALARM_EN = dSPIN_ALARM_EN_ALL_ENABLE; //dSPIN_ALARM
发表于 04-03 07:03
文章来源:https://popbtan.com|电子,发烧友